- Сообщений: 4
- Спасибо получено: 0
Преобразователь напряжения 12в в 220в
- Виктор
-
Автор темы
- Не в сети
Less
Больше
13 июль 2012 09:09 - 13 июль 2012 16:26 #1
от Виктор
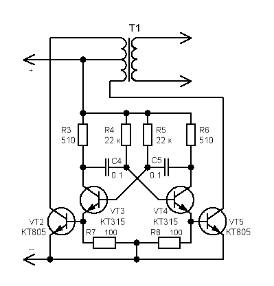
Здравствуйте. Помогите пожалуйста, собрал преобразователь по схеме из инета трансформатор взял от сломаного магнитофона подключил в обратной последовательности напряжение на выходе 230-240В но лампа накаливания 220В 70ВТ не горит напряжение падает до 0В, при подключении накопительного конденсатора через диодный мост, лампа вспыхивает. Намотал транс на двух сердечниках от ТВС-90ЛЦ5 1-2 обмотки по 10-витков каждая проводом 1.1мм(медь) по два провода параллельно, 3 обмотка 300 витков проводом 0.8мм(провод алюминеевый) в итоге напряжение на выходе транса 30-32 В, в чём моя ошибка? Схему прикладываю.
Виктор создал тему: Преобразователь напряжения 12в в 220в
Здравствуйте. Помогите пожалуйста, собрал преобразователь по схеме из инета трансформатор взял от сломаного магнитофона подключил в обратной последовательности напряжение на выходе 230-240В но лампа накаливания 220В 70ВТ не горит напряжение падает до 0В, при подключении накопительного конденсатора через диодный мост, лампа вспыхивает. Намотал транс на двух сердечниках от ТВС-90ЛЦ5 1-2 обмотки по 10-витков каждая проводом 1.1мм(медь) по два провода параллельно, 3 обмотка 300 витков проводом 0.8мм(провод алюминеевый) в итоге напряжение на выходе транса 30-32 В, в чём моя ошибка? Схему прикладываю.
Вложения:
Последнее редактирование: 13 июль 2012 16:26 пользователем Виктор.
Пожалуйста Войти или Регистрация, чтобы присоединиться к беседе.
- Doc
-
- Не в сети
13 июль 2012 12:31 #2
от Doc
Малое знание опасно, впрочем, как и большое....
Doc ответил в теме Преобразователь напряжения 12в в 220в
схемы что-то не вижу
но по описанию похоже что просто мощности у генератора не хватает
но по описанию похоже что просто мощности у генератора не хватает
Малое знание опасно, впрочем, как и большое....
Пожалуйста Войти или Регистрация, чтобы присоединиться к беседе.
- Rrenovatio
-
- Не в сети
Less
Больше
- Сообщений: 2505
- Спасибо получено: 78
13 июль 2012 15:05 #3
от Rrenovatio
Rrenovatio ответил в теме Преобразователь напряжения 12в в 220в
DOC подправь имя "Алексанлр"
или генератор работает не в частоту! ну ТВС-90ЛЦ5 на феррите, должен запускаться при определённой
частоте 20 000 Гц думаю пойдёт!!! а у тебя частота занижена... вот он и не работает!
нет трансформации... я с этим сталкивался! у меня правда генератор был подстраиваемый!!!
низкая частота 50 Гц не катит... затем плавно ручкой поднимаю частоту до 20 000 Гц и оп чудо
транс заработал напряжение появилось!!!
но это у меня высоковольтный блок, а у тебя преобразователь 12 - 220 ...
а 220 нужно 50 Гц. откажись от ТВС-90ЛЦ5 и перемотай на обычный железный мощный транс!
у него рабочая частота как раз 50 Гц!
и всё! будет тебе счастье...
или генератор работает не в частоту! ну ТВС-90ЛЦ5 на феррите, должен запускаться при определённой
частоте 20 000 Гц думаю пойдёт!!! а у тебя частота занижена... вот он и не работает!
нет трансформации... я с этим сталкивался! у меня правда генератор был подстраиваемый!!!
низкая частота 50 Гц не катит... затем плавно ручкой поднимаю частоту до 20 000 Гц и оп чудо
транс заработал напряжение появилось!!!
но это у меня высоковольтный блок, а у тебя преобразователь 12 - 220 ...
а 220 нужно 50 Гц. откажись от ТВС-90ЛЦ5 и перемотай на обычный железный мощный транс!
у него рабочая частота как раз 50 Гц!
и всё! будет тебе счастье...
Пожалуйста Войти или Регистрация, чтобы присоединиться к беседе.
- Виктор
-
Автор темы
- Не в сети
Less
Больше
- Сообщений: 4
- Спасибо получено: 0
13 июль 2012 15:42 #4
от Виктор
Виктор ответил в теме Re: Преобразователь напряжения 12в в 220в
Вложения:
Пожалуйста Войти или Регистрация, чтобы присоединиться к беседе.
- Rrenovatio
-
- Не в сети
Less
Больше
- Сообщений: 2505
- Спасибо получено: 78
13 июль 2012 21:21 #5
от Rrenovatio
Rrenovatio ответил в теме Преобразователь напряжения 12в в 220в
эта схема с ферритовым трансом НЕ РАБОТАЕТ!
как я уже писал ТВС-90ЛЦ5 для запуска нужно 20 000 Гц.
в твоём преобразователе частота порядка 100 Гц. 20 000 - 100 чувствуешь разницу...
преобразователь собран по схеме мультика и если ты будишь снижать частоту до 50 Гц.
меняя кондёры С4, С5 - то ничего не получится... максимум на сколько я смог снизить - это до 75 Гц.
снижая ниже получаем пробой кт 805 или ток выше крыши входящий, и понты на выходе!
кстати кт 805 - это не те транзисторы которые должны быть в преобразователях...
у них скорость переключения низкая да и ток слабоват!!! нужны более мощные из современных!
:whistle:
как я уже писал ТВС-90ЛЦ5 для запуска нужно 20 000 Гц.
в твоём преобразователе частота порядка 100 Гц. 20 000 - 100 чувствуешь разницу...
преобразователь собран по схеме мультика и если ты будишь снижать частоту до 50 Гц.
меняя кондёры С4, С5 - то ничего не получится... максимум на сколько я смог снизить - это до 75 Гц.
снижая ниже получаем пробой кт 805 или ток выше крыши входящий, и понты на выходе!
кстати кт 805 - это не те транзисторы которые должны быть в преобразователях...
у них скорость переключения низкая да и ток слабоват!!! нужны более мощные из современных!
:whistle:
Пожалуйста Войти или Регистрация, чтобы присоединиться к беседе.
Модераторы: Doc