
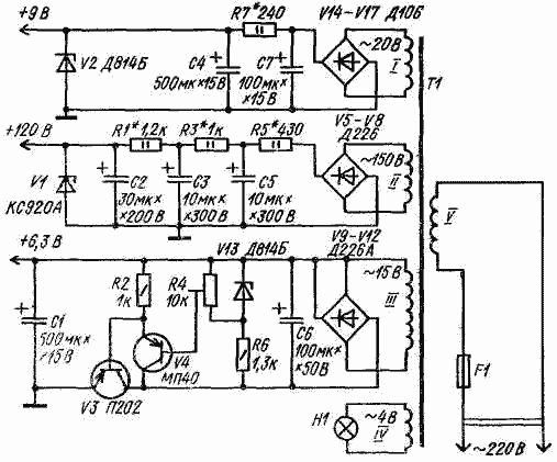
Иногда возникает необходимость от одного источника питания получить напряжения порядка 6; 9 и 120 В. В схеме одного из таких источников напряжения три стабилизированные выпрямителя, собранные по известным схемам.
Трансформатор T1 выполнен на магнитопроводе ШЛ16 X 25. Сетевая обмотка V содержит 1710 витков провода ПЭВ-1 - 0,23, обмотка I (на 20 В) - 165 витков ПЭВ-1 - 0,3, обмотка II (на 150 В) - 1250 витков ПЭВ-,1 - 0,2, обмотка III (на 15 В) - 125 витков ПЭВ-1- 0,41 и обмотка IV (на 4 В)-намотана проводом ПЭВ-1 - 0,41 и имеет 33 витка.