Блок питания для аналоговых и цифровых микросхем

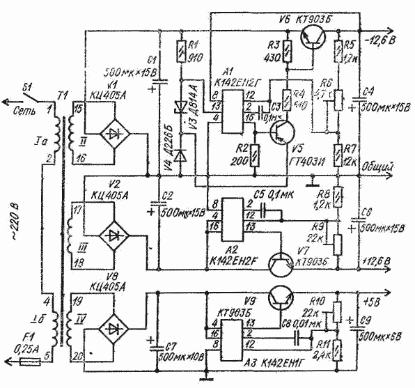
Блок питания для аналоговых и цифровых микросхем состоит из трех стабилизированных выпрямителей, два из которых образуют двуполярный источник напряжения 12,6 В с раздельным регулированием.

Регулировка производится подстроечными резисторами R6 и R9. Нижний (по схеме) стабилизатор обеспечивает напряжение 5 В, которое также можно регулировать резистором R10.

Унифицированный трансформатор питания ТАН 59-127/220-50 можно заменить самодельным с магнитопроводом Ш 12 X 20. Сетевая обмотка I на 220 В должка иметь 3000 витков провода ПЭВ-2 - 0,12, обмотка II - 180 витков ПЭВ-2 - ОДЗ, обмотка III - 220 витков ПЭВ-2 - 0,38 и обмотка IV - 70 витков провода ПЭВ-2 0,41. Разное число витков в обкотках II и III при одинаковом напряжении на выходе плечей стабилизаторов в данной конструкции источника питания объясняется тем, что с верхнего (по схеме) плеча потребляется ток 60 мА, а с нижнего - 350 мА. Если по условиям эксплуатации эти токи должны быть равны, следует наматывать и равное число витков провода одинакового диаметра.

Обсудить эту статью на форуме (0 ответов).
Вся информация, предоставленная на данном ресурсе разрешена к ознакомлению детям школьного возраста. Все практическое использование может быть связана с повышенной электрической опасностью и разрешено детям только под присмотром взрослых.