Простой стробоскоп с двумя излучателями

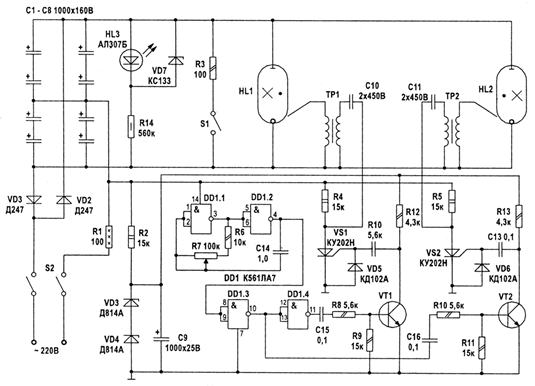
СхемаНа рисунке приведена принципиальная схема стробоскопа с двумя лампами, которые вспыхивают поочередно. Стробоскоп собран в виде двух отдельных блоков. Блок управления лампами выполнен в одном корпусе, а лампы-вспышки выполнены в виде отдельных блоков и могут выноситься и устанавливаться в различных местах. Лампы питаются от одного общего блока конденсаторов большой емкости, этот блок постоянно подзаряжается от сети 220 В через схему удвоения.

Задающий генератор собран на двух элементах DD1.1 и DD1.2. он генерирует прямоугольные импульсы с частотой 5...20 Гц. Частоту можно плавно регулировать резистором R7. Элементы DD1.3 и DD1.4 работают как триггер, управляя транзисторами VT1. VT2. Сигналы управления поступают на управляющие электроды тиристоров VS1, VS2. открывая их поочередно. Мощные импульсы управляющего напряжения поступают через разделительные конденсаторы СЮ. СП на высоковольтные трансформаторы ТР1. ТР2. которые осуществляют поджиг ламп HL1. HL2. Газ в лампе ионизируется и происходит мощная вспышка света, при этом разряжается накопительная емкость, состоящая из блока конденсаторов С1-С8. Конденсаторы заряжаются от сети через токоограничивающий резистор R1.

Переключатель S1 служит для разрядки блока емкостей через резистор R3 после окончания работы. Это необходимо для предотвращения поражения электрическим током, когда стробоскоп находится в выключенном состоянии. Устройство питается от сети 220 В без применения трансформатора. Дня питания цепей управления применен параметрический стабилизатор. Он собран на токоограничивающем резисторе R2 и стабилизаторе на VD3, VD4, С9. Уровень питающего напряжения равен 14 В.

Импульсные трансформаторы ТР1 и ТР2 изготавливают самостоятельно. В качестве сердечника применен ферритовый стержень диаметром 8 мм и длиной 30 мм из феррита марки 600НН. Первичная обмотка (I) содержит 30 витков провода ПЭТВ 0,25; вторичная (II) — 2500 витков ПЭЛШО 0,1. При намотке вторичной обмотки каждый слой изолируется конденсаторной бумагой. Поджигающим электродом для лампы ИФК-2000 служат 10 витков проволоки диаметром 0,5 мм. намотанных вокруг колбы.

Детали стробоскопа находятся под напряжением сети, поэтому корпус и другие несущие конструкции должны быть сделаны из изоляционного материала. Ось резистора R7, которым регулируют частоту вспышек, изолируют ручкой с хорошими изоляционными свойствами. О разряде блока емкостей судят по свечению индикаторного диода HL3, который светится тогда, когда емкости заряжены.

Обсудить эту статью на форуме (0 ответов).
Вся информация, предоставленная на данном ресурсе разрешена к ознакомлению детям школьного возраста. Все практическое использование может быть связана с повышенной электрической опасностью и разрешено детям только под присмотром взрослых.