Автомат световых эффектов на ППЗУ

 

Описанный в предыдущем разделе простейший автомат световых эффектов обладает рядом существенных недостатков. Во-первых, он имеет малое количество режимов работы, во-вторых, требуется его программирование всякий раз при включении питания. Максимально эффективные автоматы световых эффектов лучше строить с использованием микросхем ППЗУ. Эти микросхемы позволяют реализовать несколько режимов работы в автомате без внешних регулировок и переключателей.

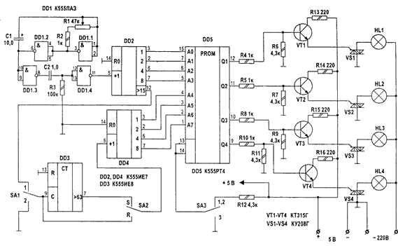
В схеме на рис.1 предложен один из возможных вариантов такой схемы. Данный автомат световых эффектов реализует 16 вариантов переключения гирлянд, помимо этого обеспечивается автоматический перебор программ переключения гирлянд в трех режимах.
1-ый режим (основной) - последовательный перебор всех программ, каждая программа повторяется 64 раза.
2-ой режим - непрерывное повторение одной комбинации зажигания гирлянд.
3-ий режим - все источники света горят постоянно.

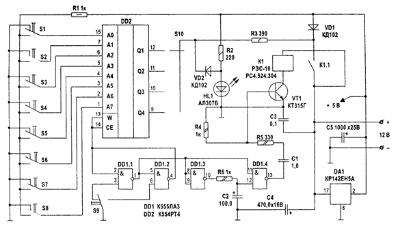
Схема собрана на пяти микросхемах и питается от стабилизированного источника +5 В. Основой схемы является однократно программируемая микросхема К556РТ4, которую можно запрограммировать самостоятельно с помощью несложного программатора (рис.2).

С тактового генератора, собранного на микросхеме DD1 (К555ЛА3). поступают тактовые импульсы на вход счетчика DD2 (К555ИЕ7). Выходы счетчика соединены с адресными входами ППЗУ. Таким образом, счетчик DD2 обеспечивает последовательное обращение к шестнадцати ячейкам памяти ППЗУ, которые задают световые комбинации для одной программы. С помощью счетчика DD3 обеспечивается повторение каждой программы 64 раза.

В режиме автоматического перебора программ (первый режим, SA1 в положении "1") на счетный вход DD3 поступают импульсы с выхода переноса счетчика DD2. Если переключатель SA2 находится в положении "S", импульсы с выхода счетчика DD3 поступают на вход микросхемы DD4. при этом происходит переключение программы после 64-х кратного ее повторения. В том случае, если SA2 находится в положении "R". то переключение программы происходит без многократного повторения.

Если переключатель SA1 переводится в положение "2", на счетчик DD4 перестают поступать импульсы переключения программ и автомат реализует ту программу, которая была инициализирована в момент установки переключателя.

В положении "3" переключателя SA3 на выходах DD5 формируется логическая единица и лампы HL1-HL4 зажигаются (независимо от положения SA1).

В качестве силовых ключей применены мощные симисто-ры, что позволяет обойтись без силового выпрямительного моста и подключать достаточно большую нагрузку на канал (до 2 кВт при использования охлаждающих радиаторов).

Программирование микросхемы ППЗУ К556РТ4 можно осуществить с помощью простого программатора по представленной в таблице1 карте прошивки (в таблице даны только четыре программы, остальные прошиваются на усмотрение пользователя). Схема программатора приведена на рис.2.

В "чистой" микросхеме К556РТ4 все ячейки содержат нули. Программирование сводится к записи единиц в нужные разряды нужных ячеек. Это осуществляется следующим образом. С помощью переключателей SI-S8 задают адрес ячейки, подлежащей программированию, а переключателем S10 — разряд, в который должна быть записана единица. Затем нажимают кнопку S9. При этом импульс с выхода элемента DD1.4 открывает ключ VT1, в цепь коллектора которого включено реле Р1. Контакты реле подают на программируемый разряд напряжение 12 В. Если единица записалась правильно, зажигается светодиод HL1. В случае, если запись не прошла, необходимо увеличить напряжение прожига до 13...15 В.

 

+---------------------------------------+-------------------+---------------+
|                 Адрес                 |        Код        |  Примечание   | 
| А7 | А6 | A5 | А4 | A3 | А2 | А1 | А0 | Q1 | Q2 | Q3 | Q4 |               |
+---------------------------------------+-------------------+---------------+
| 0 0 0 0 0 0 0 0 | 1 0 0 0 | | | 0 0 0 0 0 0 0 1 | 0 1 0 0 | | | 0 0 0 0 0 0 1 0 | 0 0 1 0 | | | 0 0 0 0 0 0 1 1 | 0 0 0 1 | | | 0 0 0 0 0 1 0 0 | 0 0 0 1 | | | 0 0 0 0 0 1 0 1 | 0 0 1 0 | | | 0 0 0 0 0 1 1 0 | 0 1 0 0 | | | 0 0 0 0 0 1 1 1 | 1 0 0 0 | Бегущие огни | | 0 0 0 0 1 0 0 0 | 1 0 0 0 | | | 0 0 0 0 1 0 0 1 | 0 1 0 0 | | | 0 0 0 0 1 0 1 0 | 0 0 1 0 | | | 0 0 0 0 1 0 1 1 | 0 0 0 1 | | | 0 0 0 0 1 1 0 0 | 0 0 0 1 | | | 0 0 0 0 1 1 0 1 | 0 0 1 0 | | | 0 0 0 0 1 1 1 0 | 0 1 0 0 | | | 0 0 0 0 1 1 1 1 | 1 0 0 0 | | +---------------------------------------+-------------------+---------------+ | 0 0 0 1 0 0 0 0 | 1 0 0 0 | | | 0 0 0 1 0 0 0 1 | 1 1 0 0 | | | 0 0 0 1 0 0 1 0 | 1 1 1 0 | | | 0 0 0 1 0 0 1 1 | 1 1 1 1 | | | 0 0 0 1 0 1 0 0 | 1 1 1 1 | | | 0 0 0 1 0 1 0 1 | 1 1 1 0 | | | 0 0 0 1 0 1 1 0 | 1 1 0 0 | | | 0 0 0 1 0 1 1 1 | 1 0 0 0 | Накапливающее | | 0 0 0 1 1 0 0 0 | 1 0 0 0 | включение | | 0 0 0 1 1 0 0 1 | 1 1 0 0 | | | 0 0 0 1 1 0 1 0 | 1 1 1 0 | | | 0 0 0 1 1 0 1 1 | 1 1 1 1 | | | 0 0 0 1 1 1 0 0 | 1 1 1 1 | | | 0 0 0 1 1 1 0 1 | 1 1 1 0 | | | 0 0 0 1 1 1 1 0 | 1 1 0 0 | | | 0 0 0 1 1 1 1 1 | 1 0 0 0 | | +---------------------------------------+-------------------+---------------+ | 0 0 1 0 0 0 0 0 | 1 0 1 0 | | | 0 0 1 0 0 0 0 1 | 0 1 0 1 | | | 0 0 1 0 0 0 1 0 | 1 0 1 0 | | | 0 0 1 0 0 0 1 1 | 0 1 0 1 | | | 0 0 1 0 0 1 0 0 | 1 0 1 0 | | | 0 0 1 0 0 1 0 1 | 0 1 0 1 | | | 0 0 1 0 0 1 1 0 | 1 0 1 0 | Попеременное | | 0 0 1 0 0 1 1 1 | 0 1 0 1 | мигание | | 0 0 1 0 1 0 0 0 | 1 0 1 0 | | | 0 0 1 0 1 0 0 1 | 0 1 0 1 | | | 0 0 1 0 1 0 1 0 | 1 0 1 0 | | | 0 0 1 0 1 0 1 1 | 0 1 0 1 | | | 0 0 1 0 1 1 0 0 | 1 0 1 0 | | | 0 0 1 0 1 1 0 1 | 0 1 0 1 | | +---------------------------------------+-------------------+---------------+ | 0 0 1 0 1 1 1 0 | 1 0 1 0 | | | 0 0 1 0 1 1 1 1 | 0 1 0 1 | | | 0 0 1 1 0 0 0 0 | 0 1 1 1 | | | 0 0 1 1 0 0 0 1 | 1 0 1 1 | | | 0 0 1 1 0 0 1 0 | 1 1 0 1 | | | 0 0 1 1 0 0 1 1 | 1 1 1 0 | | | 0 0 1 1 0 1 0 0 | 1 1 1 0 | | | 0 0 1 1 0 1 0 1 | 1 1 0 1 | Бегущая | | 0 0 1 1 0 1 1 0 | 1 0 1 1 | тень | | 0 0 1 1 0 1 1 1 | 0 1 1 1 | | | 0 0 1 1 1 0 0 0 | 0 1 1 1 | | | 0 0 1 1 1 0 0 1 | 1 0 1 1 | | | 0 0 1 1 1 0 1 0 | 1 1 0 1 | | | 0 0 1 1 1 0 1 1 | 1 1 1 0 | | | 0 0 1 1 1 1 0 0 | 1 1 1 0 | | | 0 0 1 1 1 1 0 1 | 1 1 0 1 | | | 0 0 1 1 1 1 1 0 | 1 0 1 1 | | | 0 0 1 1 1 1 1 1 | 0 1 1 1 | | ----------------------------------------+-------------------+---------------+

Обсудить эту статью на форуме (4 ответов).
Вся информация, предоставленная на данном ресурсе разрешена к ознакомлению детям школьного возраста. Все практическое использование может быть связана с повышенной электрической опасностью и разрешено детям только под присмотром взрослых.