Транзисторная система зажигания

Эта система (рис. 32) относится к устройствам, в которых энергия, расходуемая на искрообразование, запасается в магнитном поле катушки зажигания. Она аналогична системе зажигания американской фирмы "Делько-Реми" и может быть установлена на любом карбюраторном двигателе с напряжением питания электрооборудования +12 В.
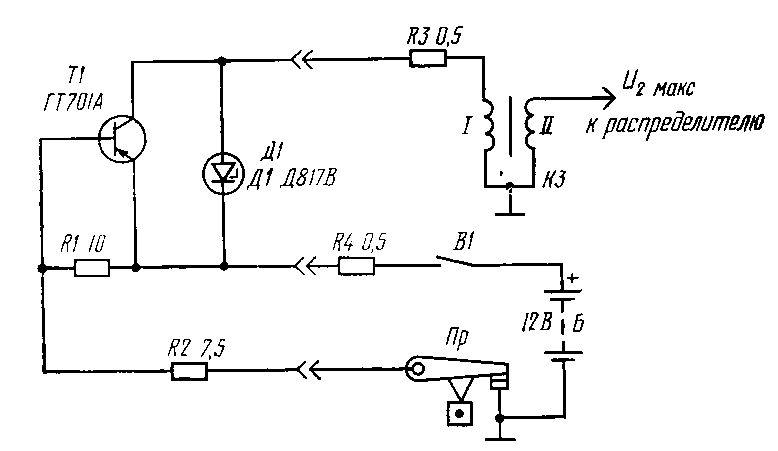
Система зажигания состоит из транзисторного коммутатора, выполненного на мощном германиевом транзисторе 77, стабилитроне Д1, резисторах R1 и R2, отдельных добавочных резисторов R3 и R4, катушки зажигания КЗ (Б 114) и контактов прерывателя Пр.
Мощный транзистор Т1 работает в ключевом режиме с нагрузкой в цепи коллектора, в качестве которой служит первичная обмотка I катушки зажигания КЗ. При включенном замке зажигания В1 и разомкнутых контактах прерывателя Пр транзистор Т1 закрыт, так как ток в цепи базы равен нулю.
https://server.radio-portal.su/cache/000_3-1_images_stories_shems_thumb_medium600_0.png

images/stories/shems/000_3-1.png

Принципиальная электрическая схема транзисторной системы зажигания


Во время замыкания контактов прерывателя в цепи базы транзистора Т1 появляется ток величиной 0,5- 0,7 А, определяемый резисторами R1, R2. Транзистор полностью открывается, внутреннее сопротивление его резко падает, и по первичной цепи катушки зажигания протекает ток, нарастающий по экспоненте, определяемой параметрами первичной цепи. Процесс нарастания тока в этом случае практически не отличается от процесса нарастания тока в первичной обмотке катушки классической системы зажигания.
При очередном размыкании контактов прерывателя ток базы прекращается, и транзистор Т1 запирается, что приводит к резкому уменьшению тока через первичную обмотку I. Во вторичной обмотке II катушки зажигания возникает высокое напряжение U2макс ко торое через обычный распределитель подводится к свече зажигания. Далее процесс повторяется.
Одновременно с возникновением высокого напряжения на вторичной обмотке в первичной обмотке катушки зажигания индуцируется значительная ЭДС самоиндукции, которая ограничивается стабилитроном Д1, включенным параллельно переходу коллектор - эмиттер транзистора Т1.
Резистор R1 исключает обрыв цепи базы транзистора Т1 при разомкнутых контактах прерывателя. Резистор R4 включен в эмиттерную цепь и является элементом обратной связи по току, уменьшающим время переключения и улучшающим температурную стабильность транзистора Т1. Резистор R3 (совместно с R4) ограничивает ток в первичной цепи катушки зажигания.
Отличительной особенностью транзисторной системы зажигания является возможность работы с большим током разрыва, который коммутируется мощным транзистором и составляет 7-8 А на холостых оборотах двигателя.
Поскольку контакты прерывателя включены здесь в цепь управления транзистором и работают на чисто активную нагрузку (в отличие от батарейной системы зажигания), ток 0,5-0,7 А не может вызвать дугообразо-вания и заметной эрозии контактов. Именно поэтому в транзисторной системе зажигания искрогасительньй конденсатор С1 (см. рис. 31), шунтирующий контакты прерывателя, не нужен и даже вреден, так как, перезаряжаясь в момент размыкания контактов, он препятствовал бы мгновенному исчезновению тока управления в цепи базы транзистора Т1, что увеличивало бы время запирания последнего.
Отсутствие конденсатора увеличивает скорость исчезновения магнитного потока в катушке зажигания и увеличивает индуцируемое вторичное напряжение U2макс по сравнению с батарейной системой зажигания. Кроме того, значительное увеличение первичного тока позволяет в транзисторной системе зажигания соответственно уменьшить индуктивность первичной обмотки катушки зажигания при сохранении или даже увеличении энергетического баланса.
Вот почему при увеличении числа оборотов коленчатого вала двигателя вторичное напряжение снижается в этой системе значительно меньше, чем в батарейной системе зажигания.
В системе зажигания с этой целью (а также для уменьшения ЭДС самоиндукции в первичной цепи) применяется специальная катушка зажигания типа Б 114 (от отечественной промышленной системы зажигания с коммутатором ТК102) с малым числом витков в первичной обмотке и большим коэффициентом трансформации.
Изготовляя транзисторную систему зажигания, следует обратить внимание на проверку и отбор мощного транзистора. В схеме используется высоковольтный гер-маниевый транзистор типа ГТ701А с предельно допустимым коллекторным напряжением, равным 100 В. Коэффициент передачи тока Bст транзистора должен быть не менее 10-11. Его уменьшение приводит к увеличению нагрузки на контакты прерывателя. Кроме этого, транзистор Т1 должен иметь минимальное падение напряжения на перекоде коллектор - эмиттер при работе в ключевом режиме, которое при токе Iк=10А должно составлять 0,3-0,5 В.
Стабилитрон Д1 имеет напряжение стабилизации около 80 В. Резисторы R1, R2 изготовляются из проволоки высокого сопротивления (константам, нихром) и рассчитаны на ток 1 А. Проволочные резисторы R3, R4 должны быть рассчитаны на ток величиной 8 А.
Транзисторная система зажигания размещается в корпусе из листового дюралюминия толщиной 3 мм размером 100Х100Х50 мм. Мощный транзистор прикреплен к стенке корпуса на фторопластовой изоляционной прокладке толщиной 0,1 мм, остальные детали размещены внутри корпуса. На гетинаксовой плате, выполненной печатным способом, установлены стабилитрон Д1 и резисторы R1, R2. Правильно смонтированный прибор не требует никакой регулировки.
Эта система полностью устраняет три первых недостатка классической батарейной системы зажигания и обеспечивает уверенное искрообразование, начиная от минимальных холостых оборотов двигателя и кончая максимальными. Большая скорость нарастания вторичного напряжения обеспечивает более уверенное искрообразование даже при загрязненных свечах. Повышение (примерно в 1,3 раза по сравнению с батарейным зажиганием) выходного напряжения дает возможность увеличить искровой промежуток свечи зажигания до 1,0- 1,2 мм, что улучшает условия воспламенения рабочей смеси и приводит к более полному сгоранию. Отпадает также необходимость регулировать искровой промежуток в течение всего срока службы свечи.
К сожалению, эта транзисторная система зажигания не лишена недостатков. Она потребляет большую мощность от автомобильных источников питания; для своей работы требует наличия специальной катушки зажигания; не полностью свободна от влияния шунтирующих нагрузок Rш и С2 во вторичной цепи. Ее рабочий диапазон температур от -40 до + 60° С, и во избежание перегрева транзисторную систему зажигания рекомендуется устанавливать в салоне автомобиля.
Все эти недостатки устранены в конденсаторной системе зажигания.

Обсудить эту статью на форуме (0 ответов).
Вся информация, предоставленная на данном ресурсе разрешена к ознакомлению детям школьного возраста. Все практическое использование может быть связана с повышенной электрической опасностью и разрешено детям только под присмотром взрослых.