Электронный переключатель скорости ленты предназначен для катушечного магнитофона, в котором для привода узла ведущего вала применен асинхронный электродвигатель КДР. Частоты вращения вала двигателя - 600, 1200 и 2400 мин-1, что позволяет получить любые три стандартные скорости ленты 9,53; 19,05 и 38,1 см/с или 4,76; 9,53 и 19,05 см/с. Предусмотрена возможность получения любой скорости ленты в пределах 6...40 см/с, что может пригодиться при использовании магнитофона в качестве ревербератора. Переключатель может работать и г электродвигателем КД-3,5, однако в этом случае придется отказаться от большей частоты вращения и сузить диапазон плавного изменения скорости ленты до 6.. 21 см/с. 
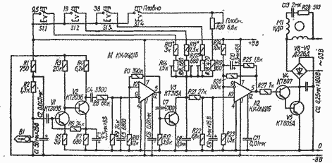
Устройство состоит из датчика частоты вращения (магнитная головка В1 и стальное зубчатое колесо на валу двигателя), усилителя-ограничителя (VI, V2), триггера Шмитта (А1), формирователя пилообразного напряжения (V3), усилителя постоянного тока (А2) и регулирующего устройства (V4- V9), включенного в цепь питания двигателя Ml. При работе двигателя ЭДС, наведенная в головке В1 при прохождении возле ее рабочего зазора зубьев стального колеса, поступает на вход усилителя-ограничителя (VI, V2), а с него - на вход триггера Шмитта (А1). Сформированные им импульсы прямоугольной формы дифференцируются цепью R12C7 и поступают на базу транзистора V3, периодически открывая его на короткое время. Во время действия продифференцированных импульсов конденсатор С8 быстро разряжается через участок эмиттер - коллектор транзистора V3, а в паузах между импульсами заряжается от источника питания через одну из последовательных цепей R13*, R14, R15*, R1S, RJ7*, R18 или R19, R20. Сопротивление включенной переключателем S1 цепи определяет частоту вращения двигателя.
Постоянная составляющая пилообразного напряжения выделяется фильтром R21R22C9 и поступает на неинвертирующий вход ОУ А2, На инвертирующий вход которого подано небольшое напряжение смещения с делителя R24R23. Выходное напряжение ОУ А2 (оно может быть отрицательным, положительным или равным нулю) поступает на регулирующее устройство, собранное на составном транзисторе V4V5, участок эмиттер - коллектор которого выполняет функции управляемого резистора в диагонали моста V6-V9.
При отклонении частоты вращения в сторону уменьшения транзистор V3 открывается реже, постоянная составляющая на неинвертирующем входе ОУ А2 увеличивается. В результате увеличивается и положительное напряжение на выходе ОУ А2, открываются транзисторы V4, V5, и напряжение на двигателе M1 возрастает, благодаря чему увеличивается до номинальной и частота его вращения. При отклонении частоты вращения в сторону увеличения процесс протекает в противоположном направлении.
Для работы с описываемым устройством характеристику двигателя необходимо "смягчить", спилив для этого один из торцов "беличьей клетки" ротора. Магнитная головка может быть любой, но желательно высокоомной. Зубчатое колесо должно быть диаметром 66 мм и иметь 82 зуба.
Номинальные частоты вращения двигателя устанавливают подбором резисторов R13*, R15*, R17* (движки резисторов R14, R16, R18 - в среднем положении) по частоте следования импульсов на выходе триггера Шмитта.
Для частот вращения, указанных выше, частоты следования импульсов должны быть соответственно 800, 1600 и 3200 Гц. Скорости ленты в магнитофоне устанавливают подстроечными резисторами R14, R16, R18.
Электронный переключатель скорости ленты
Doc
Просмотров: 3738