Регулятор громкости и тембра современного стереокомплекса

Чувствительность человеческого уха заметно зависит от частоты, что хорошо видно по кривым равной громкости рис.1.

Рис.1

Чтобы обеспечить высокое качество воспроизведения во всем диапазоне изменения громкости, необходимо компенсировать соответствующие различия в чувствительности слуха. В настоящее время эту задачу решают с помощью регуляторов громкости, имеющих тонкомпенсацию близкую к оптимальной.
Многие радиолюбители, занимающиеся конструированием высококачественной аппаратуры, знают как нелегко подчас найти переменный резистор с отводами для тонкомпенсированного регулятора громкости.
Между тем существует несколько способов использования для тонкомпенсации обычных резисторов [2], [3].

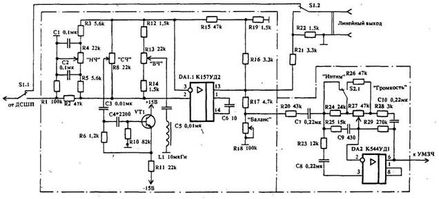
За основу предлагаемого регулятора (рис.2) взят регулятор, описанный в [4].


С целью получения максимального отношения сигнал/шум при малой громкости вначале включен темброблок на малошумящей микросхеме и только затем регулятор громкости.
Подъем АЧХ на частотах ниже 300 Гц с крутизной 6 дБ/окт. определяют элементы ООС R28,C10.
Частота перегиба f=1 /2?R28C10
Подъем АЧХ на частотах ниже 100 Гц соответствует 12 дБ/окт., благодаря дополнительному действию цепи R23, С8. Цепь R20C7 способствует ограничению подъема АЧХ на частотах ниже 20 Гц. Подъем АЧХ на частотах выше f=l/??R??C? - 8 кГц ограничен резистором R25 на уровне 10 дБ.
При необходимости резкого снижения громкости (эффект "интим") предусмотрен переключатель S2. При этом действие тонкопенсации сохраняется практически без изменения. Этим же переключателем целесообразно изменять и чувствительность индикатора уровня мощности.
Вне компенсации практически всех схем остаются частоты в области 3...4 кГц, требующие завала от 4 до 8 дБ во всем диапазоне изменения громкости в узкой полосе частот, а также частоты 12... 16 кГц вблизи границы слышимости, требующие крутого их подъема.
Учитывая высокий уровень остальных звеньев стереокомплекса (проигрыватели, магнитофоны, тюнеры и т.д.), т.е. имеющих плоскую АЧХ во всем звуковом диапазоне, для регулировки тембра, как правило, вполне .достаточно двухполосного регулятора тембра.
За основу разработки взята схема усилителя "Арктур-001" [5]. Помимо регулировки тембра в регуляторе происходит усиление сигнала в три раза. Такое решение позволило отказаться от нормирующего усилителя.
С целью устранения оговоренных выше недостатков тонкомпенсированного регулятора громкости введен третий регулятор тембра на частоте 3,5 кГц, е помощью которого можно получить эффект "присутствия" путем установки желаемого подъема АЧХ, а также более полную компенсацию путем ослабления сигнала на 4 ≈ 5 дБ. С этой же целью в регулятор ВЧ введена индуктивность, способствующая более крутому подъему АЧХ на частоте резонанса около 15 кГц.
Учитывая сложности с ферритовыми кольцами (их дефицитом и сложностью намотки), индуктивность регулятора средних частот выполнена на транзисторном эквиваленте ≈ гираторе. Работа подобного гиратора подробно описана в [6].
Питают регуляторы от двухполярного стабилизированного источника напряжением +15В через RC фильтры 100 Ом, 100 мкФ (на схеме не показаны).
Эквалайзер можно использовать в качестве безинерционного шумоподавителя [7] в тракте магнитофона, производя запись с подъемом СЧ порядка 5 ≈ 6 дБ и соответственно с таким же завалом воспроизведение. При этом и шумопонижение составит примерно те же 5 ≈ 6 дБ.
Частоту резонанса СЧ рассчитывают по формуле
Fo=1/2?(R6R10C3C4)1/2,
где резисторы в кОм
конденсаторы в мкФ
частота в кГц.
Подставив номиналы в формуле получим:
Fo=4 кГц
Добротность резонансного контура равна двум. При С4 равной 2700пФ частота резонанса равна 3,5 кГц.
Все пять переменных резисторов применены типа СПЗ-33-23П группы А, которые запаиваются непосредственно в платы. Регулятор громкости выполнен на отдельной плате. Все электролитические конденсаторы ≈ тала К50-35, остальные ≈ К73-17 или КМ-56. Постоянные резисторы типа С2-23 или МЛТ мощностью 0,125 Вт. Катушка индуктивности намотана на кольце 2000НМ К18х5х5мм и содержит 100 витков провода ПЭЛ-1 0,27. Вместо эквивалента индуктивности (элементы R6, RIO, R11, C4, VT1) между точками А и Б можно включить индуктивность 60 МГн, 250 витков провода ПЭЛ-1 0,18 на таком же кольце. При этом конденсатор СЗ емкостью 0,01 мкФ необходимо заменить на 0,033 мкФ.
При отсутствии колец индуктивность L1 можно вообще исключить, при этом подъем ВЧ - составляющих сигнала будет в более широкой полосе частот.

Литература:

1. М.Сапожков. "Электроакустика", М, 1978.
2. А.С. N 1185573 публЛ-126-86 с.9
3. С.Федичкин. "Тонкомпенсированиый регулятор громкости" "Радио" 9/84 с.43,44
4. Н.Сухов и др."Техника высококачественного звуковоспроизведения". Киев. Техника. 1985г. с.27.
5. А.Воронцов, В.Воронов. "Арктур-001-стерео". Радио ╧ 1 /77, с.34 ≈ 37
6. Л.Стасенко. "Многополосный с аналогами LC-фильтров" "Радио" 10/79 с.26 ≈ 27
7.Н.Сухов. "Безинерционный шумоподавитель". "Радио" 2/83, с.50.

Обсудить эту статью на форуме (0 ответов).
Вся информация, предоставленная на данном ресурсе разрешена к ознакомлению детям школьного возраста. Все практическое использование может быть связана с повышенной электрической опасностью и разрешено детям только под присмотром взрослых.