За основу данной конструкции был взят усилитель, описанный в [1, с 199-205]. К незначительным изменениям основной схемы добавились - смеситель-фильтр для сабвуфера и собственно усилитель сабвуфера. Схема получилась довольно таки простая и на мой взгляд довольно легкая в повторении.
Основные технические характеристики УМЗЧ:
Выходная мощность основных каналов на нагрузке 4 Ом ………………. 2х15 Вт;
Выходная мощность НЧ-канала (сабвуфер) на нагрузке 4 Ом …………… 22 Вт;
Максимальный ток потребления ………………………………………….. до 6 А;
Коэффициент нелинейных искажений основного канала ………………. не более 0,1%;
Регулировка частоты среза НЧ, в пределах …………………………………… 30…250 Гц;
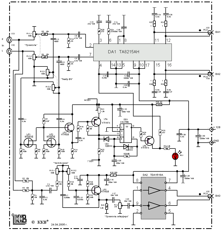
Схема УМЗЧ представлена на рисунке 1 (32 kb, 871x907).
|
УМЗЧ основных каналов (R и L) построен на МС ТА8215АН (2х15 Вт), а УМЗЧ сабвуфера на МС TDA1519A. В данном усилителе реализована функция автоматического перехода в спящий режим. Для управления автоматическим включением усилителя в рабочий режим выполнен каскад на элементах VT4, VT6 и DD1, которая работает следующим образом. Сигналы с выхода звуковой карты ПК поступает через конденсаторы C1, С6 на смеситель из полевых транзисторов VT1, VT2, этот смеситель используется также для выделения сигнала, подаваемого на усилитель сабвуфера. С эмиттера VT3, который служит повторителем сигнал поступает ч/з С10, R16 на базу VT4. Режим работы VT4 выбран так, чтобы при отсутствии сигнала на выходе – на его коллекторе было напряжение около 11В, что для триггера DD1 соответствует уровню лог. «1». Т.к. на лог. 1 присутствует на выводе 9 DD1, триггер переключится при появлении первого же импульса на входе 11 DD1. На триггере DD1 собран одновибратор, который формирует на выходе импульс длительностью около 90 с(пока заряжается С20 ч/з R26). Этот сигнал используется для включения рабочего режима МС DA1, когда VT6 будет открыт на вх. 4 DA1 буде присутствовать напряжение питания
Данному одновибратору благодаря применению диода VD1 присуще свойство перезапуска, т.е. пока на вх. 11 DD1 появится импульс с нулевым уровнем – С20 будет разряжен и процесс формирования интервала на задержку отключения начнется только после пропадания звукового сигнала. В этом случае на 11 DD1 будет уровень напряжения, близкий к питающему, и диод VD1 на работу цепи заряда конденсатора не влияет.
Для осуществления перехода в ждущий режим и УМЗЧ сабвуфера надо вывод 8 DA2 соединить не с плюсом питания а с коллектором VT6, я подобного не делал (мне не очень требовался этот режим для DA2).
Фильтр-смеситель взят из [2].
УМЗЧ сабвуфера выполнен на МС TDA1519A по типовой схеме.
В качестве источника питания применен переделанный БП от ПК, подробнее о переделке в статье – «Переделка БП от ПК».
Настройка: в большинстве случаев, при правильной сборки налаживание не требуется, лишь переменным резистором R21 выставляют нужный уровень чувствительности к уровню входного сигнала.
О элементах: диоды любые кремниевые маломощные КД521, КД522 и др., подстроечный резистор R21 типа СП3-19, переменные резисторы все зарубежного изготовления (преимущественно – мадэ ин шина), поэтому марку назвать затрудняюсь. Вместо МС DA1 возможно применение ТА8210АН, но при этом уменьшится выходная мощность основных каналов до 2х10 Вт.
В случае ненадобности автоматического перехода МС DA1 в ждущий режим, то элементы отвечающий за это можно исключить а вывод 4 DA1 соединить ч/з резистор 47 кОм с положительным проводом питания. (тогда схема совсем простой становится).
Конструкцию УМЗЧ можно более подробнее разглядеть на фото:
|
(87 kb, jpg 800x600) – общий вид корпуса (…эх согласен с примитивностью, но докуда успел в начале сделать, так и оставил, забросил совсем) |